欢迎您,请 登录 或 注册

论坛积分体系说明|用户须知
本论坛版主工作制度(讨论稿)
第三方维修公司汇总,欢迎补充
技术精湛的工程师加入|新人必读帖
2012年版主招募中,欢迎加入
等待验证会员请讲|医工币充值说明
论坛广告位列表及报价
我来说说“医学工程在线”的定位
论坛获取金币的方法总结
大文件上传方法图解说明
医学工程在线论坛评分细则
空位待租,可链接到指定网址
查看: 4488|回复: 1

[维修案例解析] XG-200型X线机高压次级与管电流电路工作原理

[复制链接]
发表于 2016-5-4 14:27:38 | 显示全部楼层 |阅读模式
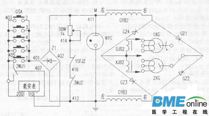
    该机高压次级与管电流测量电路如附图。电路由GZ1~GZ4四个硅堆整流器组成全波整流电路:DJB2、XJB2分别为X线管大小焦点灯丝变压器次级绕组,经高压交换闸连接于床上管1XG(旋转阳极X线管,作摄影用)或床下管2XG(固定阳极X线管,作透视用)。GYB2、GYB3为高压变压器两个次级绕组:Z1为毫安表整流器。透视时,该毫安表量程为10mA,并且1SFJ2、3WJ2闭合,电容电流抵偿电位器DBW(1k)接入电路;摄影时,该毫安表量程为200mA,并且3WJ2、1SFJ2断开,故DBW被断路。当电路发生断路时,M点电位升高,稳压管WYG立即起辉导电,以防电击。
    1.透视时,高压次级电路工作电流流程是:
    GYB2右端为+→GZ1→2XG→XJB2→GZ3→GYB3→412→Z1→401→GSA1→2WJ1→407→毫安表(10)→毫安表(-)→402→Z1→M→GYB2左端。
    GYB3右端为+→CZ2→2XG→XJB2→GZ4→GYB2→411→Z1→401→GSA1→2WJ1→407→毫安表(10)→毫安表(-)→402→Z1→412→GYB3左端。
    2.摄影时,高压次级电路工作电流流程是:
    GYB2右端为+→GZ1→1XG→DJB2→GZ3→GYB3→412→Z1→401→GSA2-5→毫安表(200)→毫安表(-)→402→Z1→M→GYB2左端。
    GYB3右端为+→GZ2→1XC→DJB2→GZ4→GYB2→411→Z1→401→GSA2-5→毫安表(200)→毫安表(-)→402→Z1→412→CYB3左端。

20130110201543W.jpg

发表回复

您需要登录后才可以回帖 登录 | 注册

本版积分规则

扫码打开小程序

扫码安装APP

快速回复 返回顶部 返回列表